高级检索

留言板

尊敬的读者、作者、审稿人, 关于本刊的投稿、审稿、编辑和出版的任何问题, 您可以本页添加留言。我们将尽快给您答复。谢谢您的支持!

姓名
邮箱
手机号码
标题
留言内容
验证码

某核电厂安全级DCS网络结构分析与改进研究

赵建 刘东亮 马志昕

赵建, 刘东亮, 马志昕. 某核电厂安全级DCS网络结构分析与改进研究[J]. 核动力工程, 2021, 42(6): 148-154. doi: 10.13832/j.jnpe.2021.06.0148
引用本文: 赵建, 刘东亮, 马志昕. 某核电厂安全级DCS网络结构分析与改进研究[J]. 核动力工程, 2021, 42(6): 148-154. doi: 10.13832/j.jnpe.2021.06.0148
Zhao Jian, Liu Dongliang, Ma Zhixin. Analysis and Improvement of Safety Class DCS Network Structure in a Nuclear Power Plant[J]. Nuclear Power Engineering, 2021, 42(6): 148-154. doi: 10.13832/j.jnpe.2021.06.0148
Citation: Zhao Jian, Liu Dongliang, Ma Zhixin. Analysis and Improvement of Safety Class DCS Network Structure in a Nuclear Power Plant[J]. Nuclear Power Engineering, 2021, 42(6): 148-154. doi: 10.13832/j.jnpe.2021.06.0148

某核电厂安全级DCS网络结构分析与改进研究

doi: 10.13832/j.jnpe.2021.06.0148
详细信息
    作者简介:

    赵 建(1989—),男,工程师,现从事核电厂仪表控制领域调试工作,E-mail: zhaojian0538@163.com

  • 中图分类号: TL362

Analysis and Improvement of Safety Class DCS Network Structure in a Nuclear Power Plant

  • 摘要: 基于ACPR1000核电机组仪控系统故障导致机组降级运行的设计基准事故,提出5类特定共因故障,并根据连接鲁棒性指标总结出安全级集散控制系统(DCS)环网节点布置改进的方法,将存在共因故障的网络节点制作出共因故障表,按照共因故障概率关系进行相邻排序并布置环网结构,以提高网络连接鲁棒性指标。采用该方法对核电厂安全级DCS网络布置进行调整,提升了该网络结构的健壮性,对核电机组运行的安全性和可靠性具有重要贡献。

     

  • 图  1  国产化安全级DCS总体结构

    NC—非安全级

    Figure  1.  Overall Structure of Domestic Safety Level DCS

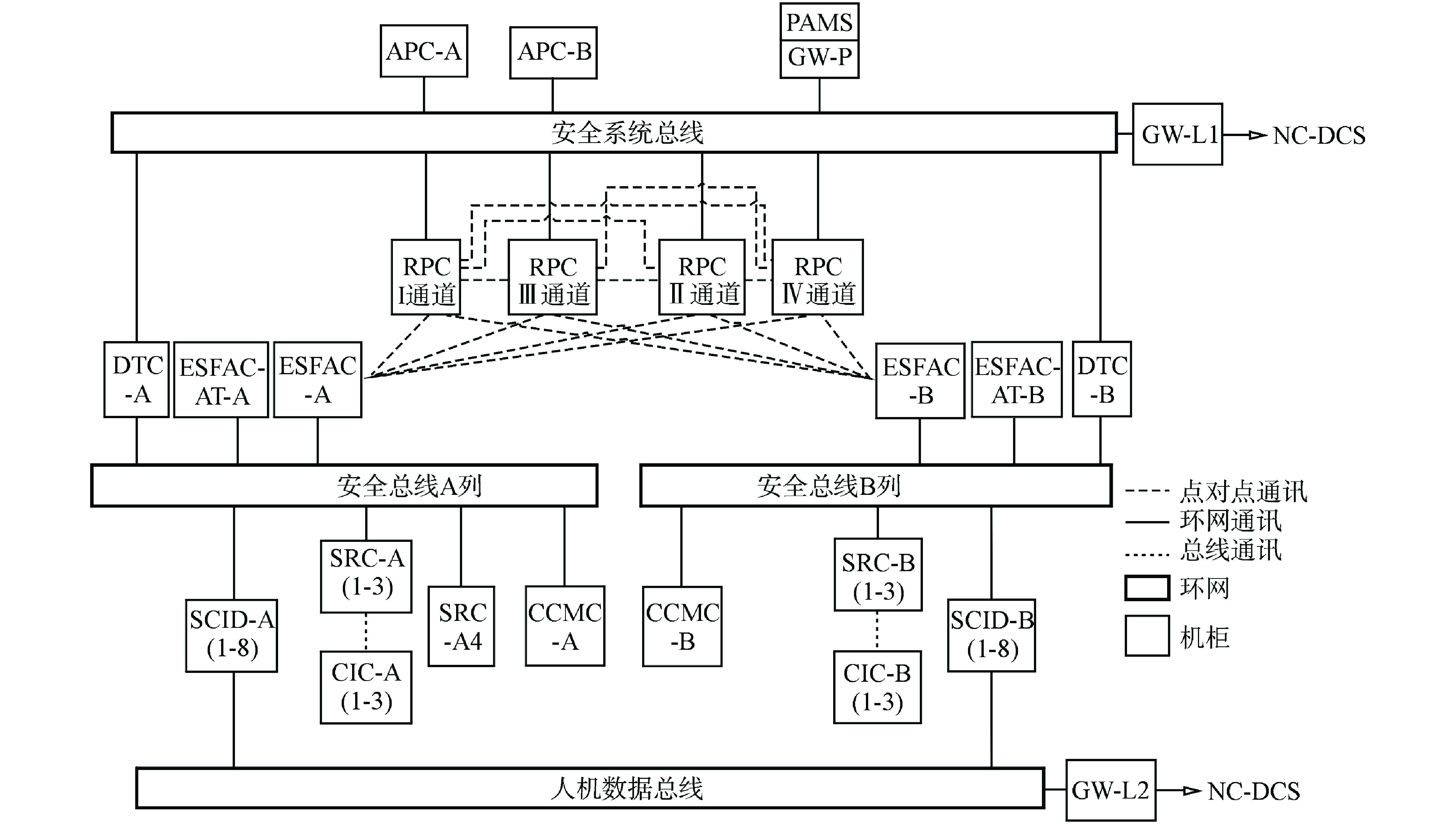
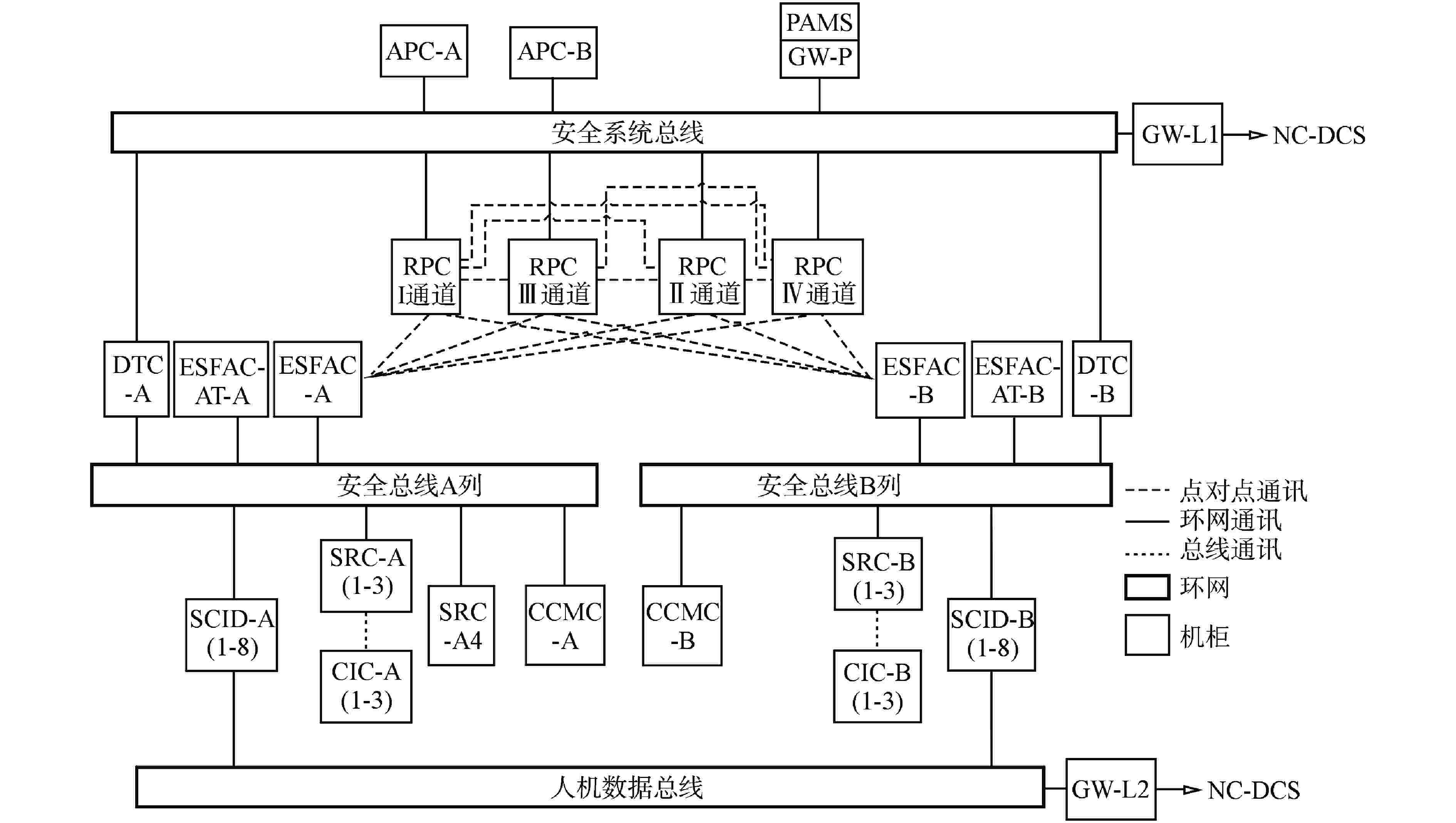
    图  2  安全系统总线结构图

    1~28—网络节点序号,下同

    Figure  2.  Structural Diagram of Safety System Bus

    图  3  全连通网络结构图

    Figure  3.  Structural Diagram of Full-connected Network

    图  4  安全系统总线改进后网络布置图

    Figure  4.  Network Layout Diagram after Improvement of Safety System Bus

    表  1  机柜简介表

    Table  1.   Cabinet Introduction

    序号名称简介
    1RPC反应堆停堆保护系统机柜,通常使用PxCy代表x通道y子组,每组包含A/B两个网络节点
    2ESFAC专设安全设施驱动系统机柜,分A/B两列,每列包含1/2两个网络节点
    3ESFAC-AT自动试验柜,包含A/B两个网络节点
    4DTC数据传输柜,分A/B两列,每列包含1/2两个网络节点
    5SRC安全相关系统机柜,分A/B两列,A列分四组,B列分三组,每组包含A/B两个网络节点
    6CCMC堆芯冷却监视系统机柜,分A/B两列,每列包含A/B两个网络节点
    7APC安全级报警系统机柜,分A/B两列,每列包含A/B两个网络节点
    8GW网关系统机柜,分L1/L2两层网关,每层网关分A/B两个网络节点
    9GW-P事故后监视系统(PAMS系统)网关柜,包含A/B两个网络节点
    10SCID安全控制显示系统操作盘台,分A/B两列,每列包含1~8共八个网络节点
    下载: 导出CSV

    表  2  安全系统总线共因故障表

    Table  2.   Safety System Bus Common Cause Fault

    节点序号节点名称电源实体位置功能
    母电源子电源柜厂房机柜/盘台
    1P1C1-AA列KCSO1TBW609KCSO11AR功能1:停堆保护1通道子组1功能
    2P1C1-BA列KCSO11TBW609KCS011AR功能1:停堆保护1通道子组1功能备用
    3P1C2-AA列KCSO11TBW609KCSO14AR功能2:停堆保护1通道子组2功能
    4P1C2-BA列KCS011TBW609KCSO14AR功能2:停堆保护1通道子组2功能备用
    5P3C1-AA列KCS031TBW603KCS031AR功能5:停堆保护3通道子组1功能
    6P3C1-BA列KCS031TBW603KCS031AR功能5:停堆保护3通道子组1功能备用
    7P3C2-AA列KCS031TBW603KCSO34AR功能6:停堆保护3通道子组2功能
    8P3C2-BA列KCS031TBW603KCSO34AR功能6:停堆保护3通道子组2功能备用
    9P2C1-AB列KCS021TBW607KCS021AR功能3:停堆保护2通道子组1功能
    10P2C1-BB列KCS021TBW607KCSO21AR功能3:停堆保护2通道子组1功能备用
    11P2C2-AB列KCS021TBW607KCSO24AR功能4:停堆保护2通道子组2功能
    12P2C2-BB列KCS021TBW607KCSO24AR功能4:停堆保护2通道子组2功能备用
    13P4C1-AB列KCS041TBW602KCS041AR功能7:停堆保护4通道子组1功能
    14P4C1-BB列KCS041TBW602KCS041AR功能7:停堆保护4通道子组1功能备用
    15P4C2-AB列KCS041TBW602KCSO43AR功能8:停堆保护4通道子组2功能
    16P4C2-BB列KCSO41TBW602KCSO43AR功能8:停堆保护4通道子组2功能备用
    17GW-P-AA列KCS403TBL507KCS311AR功能9:A列PAMS网关
    18DTC-A1A列KCS401TB/403TBL505KCS211AR功能10:A列数据传输功能
    19DTC-B1B列KCS400TB/404TBL509KCS210AR功能11:B列数据传输功能
    20GW-L1-BB列KCS402TBL509KCS300AR功能12:B列L1网关
    21APCB-AB列KCS402TBL509KCS320AR功能13:B列报警处理功能
    22APCB-BB列KCS402TBL509KCS320AR功能13:B列报警处理功能备用
    23APCA-BA列KCS403TBL507KCS321AR功能14:A列报警处理功能备用
    24APCA-AA列KCS403TBL507KCS321AR功能14:A列报警处理功能
    25GW-L1-AA列KCS403TBL505KCS301AR功能15:A列L1网关
    26DTC-A2A列KCS401TB/403TBL505KCS211AR功能10:A列数据传输功能
    27DTC-B2B列KCS400TB/404TBL509KCS210AR功能11:B列数据传输功能
    28GW-P-BB列KCS402TBL509KCS310AR功能16:B列PAMS网关
    下载: 导出CSV

    表  3  安全系统总线调整后共因故障表

    Table  3.   Safety System Bus Common Cause Fault after Adjustment

    节点序号节点名称电源实体位置功能
    母电源子电源柜厂房机柜/盘台
    24APCA-AA列KCS403TBL507KCS321AR 功能14:A列报警处理功能
    23APCA-B功能14:A列报警处理功能备用
    17GW-P-AKCS311AR功能9:A列PAMS网关
    25GW-L1-AL505KCS301AR功能15:A列L1网关
    18DTC-A1KCS401TB/403TBKCS211AR功能10:A列数据传输功能
    26DTC-A2功能10:A列数据传输功能
    1P1C1-AKCS011TBW609KCS011AR功能1:停堆保护1通道子组1功能
    2P1C1-B功能1:停堆保护1通道子组1功能备用
    3P1C2-AKCS014AR功能2:停堆保护1通道子组2功能
    4P1C2-B功能2:停堆保护1通道子组2功能备用
    5P3C1-AKCS031TBW603KCS031AR功能5:停堆保护3通道子组1功能
    6P3C1-B功能5:停堆保护3通道子组1功能备用
    7P3C2-AKCS034AR功能6:停堆保护3通道子组2功能
    8P3C2-B功能6:停堆保护3通道子组2功能备用
    9P2C1-AB列KCS021TBW607KCS021AR功能3:停堆保护2通道子组1功能
    10P2C1-B功能3:停堆保护2通道子组1功能备用
    11P2C2-AKCS024AR功能4:停堆保护2通道子组2功能
    12P2C2-B功能4:停堆保护2通道子组2功能备用
    13P4C1-AKCS041TBW602KCS041AR功能7:停堆保护4通道子组1功能
    14P4C1-B功能7:停堆保护4通道子组1功能备用
    15P4C2-AKCS043AR功能8:停堆保护4通道子组2功能
    16P4C2-B功能8:停堆保护4通道子组2功能备用
    19DTC-B1KCS400TB/404TBL509KCS210AR功能11:B列数据传输功能
    27DTC-B2功能11:B列数据传输功能
    20GW-L1-BKCS402TBKCS300AR功能12:B列L1网关
    28GW-P-BKCS310AR功能16:B列PAMS网关
    21APCB-AKCS320AR功能13:B列报警处理功能
    22APCB-B功能13:B列报警处理功能备用
    下载: 导出CSV
  • [1] 李玉杰, 朱剑. 应用于和睦系统(FirmSys)环形网络典型系统级特性的验证方法与实践[J]. 自动化博览,2017(11): 66-71. doi: 10.3969/j.issn.1003-0492.2017.11.023
    [2] 赵勇, 李刚, 白涛, 等. 基于FirmSys的三代压水堆核电站核安全级数字化保护系统设计概述[J]. 自动化博览,2012, 29(9): 56-60+66. doi: 10.3969/j.issn.1003-0492.2012.09.016
    [3] 武有光, 刘明明, 张子鹏, 等. 安全级DCS仿真验证平台技术方案研究[J]. 核动力工程,2020, 41(1): 89-92.
    [4] 杜巍, 蔡萌, 杜海峰. 网络结构鲁棒性指标及应用研究[J]. 西安交通大学学报,2010, 44(4): 93-97.
  • 加载中
图(4) / 表(3)
计量
  • 文章访问数:  547
  • HTML全文浏览量:  166
  • PDF下载量:  31
  • 被引次数: 0
出版历程
  • 收稿日期:  2020-10-24
  • 修回日期:  2021-06-03
  • 刊出日期:  2021-12-09

目录

    /

    返回文章
    返回